SZPR3000系列智能化電機軟起動器
一、概述
三相鼠籠型異步電動機在起動或停車過程中,還存在著一系列的問題。比如,全壓起動時的沖擊轉矩對拖動系統的沖擊,起動電流對電網的沖擊。另外,如果運行時電動機端電壓超過其額定電壓則鐵損上升。低于額定電壓電動機銅損上升。在停機時,如果拖動系統突然失去轉矩,靠系統的磨擦轉矩克服系統的慣性滑行停車,也給拖動系統帶來諸多問題。比如,水泵的水錘現象。
傳統的電動機起動方法是用Y-△起動器和自耦降壓起動器。他們只能起動降低電動機起動電流對電網的沖擊作用。能保證電動機可靠的起動,但他不能解決上述的其他問題。SZPR3系列電機軟起動器,采用智能化數字式控制,以單片機為智能中心,可控硅模塊為執行元件對電動機進行全自動控制,它適用各種負載的鼠籠型異步電動機控制。使電動機在任何工況下均能平滑起動、保護拖動系統,減少起動電流對電網的沖擊,保證電動機可靠的起動。平滑減速停車,消除拖動系統的反慣性沖擊。完整的系統保護功能,延長系統的使用壽命,降低系統造價,提高系統的可靠性。兼容了所有起動設備的各種功能,是傳統起動星三角起動、自耦減壓起動等Z理想的更新換代產品。
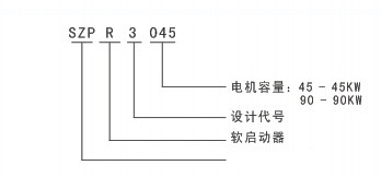
二、型號說明

三、主要功能與性能指標
1、主要功能:
●智能化電機軟起動器功能。
●智能電機保護器功能。
●可編程繼電輸出功能:
○可編程時序輸出功能。
○可編程狀態指示功能。
●其它附屬功能:
○數字電流表、電壓表、功率計功能。
○故障信息存儲(掉電不丟失)功能。
○起動時間記憶、起動次數統計功能。
○運行狀態記憶,失電且再來電后自動恢復功能。
○0~20mA 實時電流(不受 CPU干預)輸出功能。
○內置 RS232及 RS485通訊接口。
○起動延時(0~999秒)、起動間隔延時(0~999秒)、可編程輸出延時(0~999秒)。
2、智能化軟起動器主要技術指標:
○軟停機時間:0~60秒
○起動模式:6 種
○停機模式:2 種
○軟起動起始電壓:額定電壓的 30%~80%
○軟起動限流范圍:額定電流的 50%~500%
○軟停機限流范圍:軟起動限流值的 20%~100%
○起動電流平穩性:用指針式電流表觀察不出電流抖動現象
3、智能電機保護器主要技術指標:
○軟起動器過熱保護:溫度升至80C±5℃時保護動作,當溫度降至55℃時(Z低),過熱保護解除。
○輸入缺相保護滯后時間:<3秒。
○輸出缺相保護滯后時間:<3秒。
○三相不平衡保護滯后時間:<3秒。以各相電流偏差大于50%±10%為基準,當負載電流低于軟起動器標稱額定值的30%時,判定基準偏差將增大。
○起動過流保護時間:持續大于設定電流 5 倍時的保護時間見表 1.3.1。
○運行過載保護時間: 以設定電流為基準作反時限熱保護,脫扣保護時間曲線如圖 1.3.1。
○電源電壓過低保護滯后時間:當電源電壓低于極限值40%時,保護動作時間<0.5秒,否則低于設定值時保護動作時間<3秒。
○電源電壓過高保護滯后時間: 當電源電壓高于極限值130%時,保護動作時間<0.5秒;否則高于設定值時保護動作時間<3秒。
○負載短路保護滯后時間:<0.1秒,電流為軟起動器標稱額定電流的 10 倍以上。
○電機欠載保護:電流范圍為電機額定電流的10~90%,保護脫扣延時范圍為 5~90秒。
●以上時間參數是從檢測到有效信號開始到發出脫扣保護指令為止
○SZPR3000系列軟起動器所列的所有保護功能均可通過實際的或模擬的方法進行驗證。若用戶另有特殊要求,則應另加專用保護裝置,以確保安全。
○為了適應不同的應用場合,SZPR3000 系列軟起動器設有五個保護級別,分別為0:初級、1:輕載、2:標準、3:重載、4:高級,由設置項FA設定,其中: 初級保護禁止了外接瞬停端子功能,同時僅保留了過熱、短路和主回路故障保護,適用于需無條件緊急起動的場合,如消防泵等。輕載、標準、重載三個保護級別具備完全的保護功能,區別在于電機過載熱保護時間曲線不同。其電機熱保護時間參數見表1.3.1和圖1.3.1
1. 高級保護在起動時的保護標準更為嚴格,其他保護功能參數與標準保護設置相同。
○應按電機標牌上的額定電流數值輸入設置項FP,否則起動電流和保護電流會有較大偏差。設置項FP設定的電機電流不能低于軟起動器標稱電流的20%。當FP設定的電機電流較小時,保護脫扣動作的靈敏度誤差將增大。
○按設置項FA設定的不同保護級別及熱保護時間如下表:
四、適用范圍與使用條件
1、供電電源:市電、自備電站、柴油發電機組三相交流380V50Hz或60Hz;電源容量必須滿足軟起動器對電動機的起動要求。
2、適用電機:鼠籠式三相異步電動機,電機額定功率應與軟起器額定功率匹配。
3、起動頻度:建議每小時不超過20次視負載情況而定
4、冷卻方式:自然風冷。
5、防護等級:IP20。
6、環境條件:海拔3000米以下,相對濕度90%RH以下,無疑露,無易燃、易爆、易腐蝕性氣體,無導電性塵埃,室內通風良好、震動小于0.5G的地方。
7、工作環境溫度:-25℃~+40℃,當環境溫度低于-10℃時,應預熱30分鐘以上。
8、貯存環境溫度:-40℃~+85℃。
五、外型與安裝尺寸
1、SZPR3000系列5.5kW ~ 75kW軟起動器外型及安裝尺寸見下表,其出廠標準配置為六進三出。

