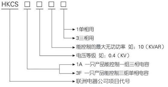
HJKCS1A/HJKCS3F電容補償復合開關 動態無觸點開關
HJKCS1A/HJKCS3F電容補償復合開關是一種能夠對電力并聯電容器進行快速投切的電子型功率器件,其電氣結構主要由大功率反并連晶管模塊、隔離電路、觸發電路、同步電路、保護電路、驅動電路及內置快速放電裝置組成,并配有控制開關導通或截止的接線端子,控制邏輯電壓OV(截止)、12V(導通)。本開關具有安裝簡單、維護方便、響應速度快,投切無涌流、工作無噪聲穩定可靠、缺相保護等特點。是無功功率動態補償裝置用投切電容組的理想器件。

| 型號規格 | 可控制電容器容量(KVAR) | 額定電流(A) |
|---|---|---|
| HKCS1A-0.4-15-3 | 15 | 30 |
| HKCS1A-0.4-20-3 | 20 | 40 |
| HKCS1A-0.4-30-3 | 30 | 63 |
| HKCS1A-0.4-40-3 | 40 | 90 |
| HKCS1A-0.4-50-3 | 50 | 110 |
| HKCS1A-0.4-60-3 | 60 | 120 |
| HKCS1A-0.4-80-3 | 80 | 160 |
| HKCS3F-0.25-5-1 | 5 | 30 |
| HKCS3F-0.25-10-1 | 10 | 63 |
| HKCS3F-0.25-15-1 | 15 | 110 |
| HKCS3F-0.25-20-1 | 20 | 120 |